Thermodynamic crisis during spontaneous boiling-up of superheated n-pentane in a vertical glass tube
- Authors: Parshakova M.A.1, Lipnyagov E.B.1
-
Affiliations:
- Institute of Thermal Physics of the Ural Branch of the Russian Academy of Sciences
- Issue: Vol 87, No 11 (2023)
- Pages: 1554-1561
- Section: Articles
- URL: https://journals.rcsi.science/0367-6765/article/view/232478
- DOI: https://doi.org/10.31857/S0367676523702708
- EDN: https://elibrary.ru/ECMCRB
- ID: 232478
Cite item
Full Text
Abstract
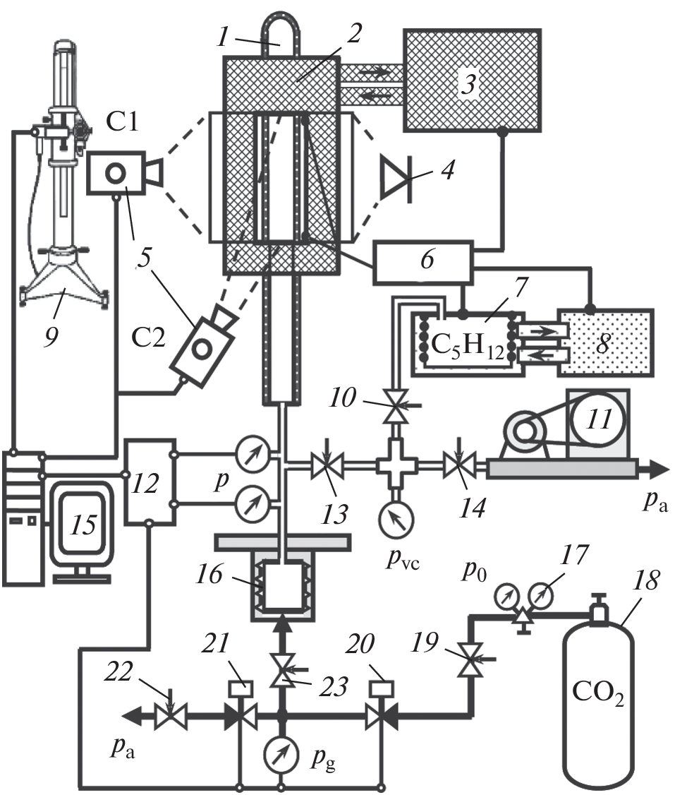
The kinetics of boiling-up of superheated n-pentane in a glass tube was studied by high-speed video and fast acting pressure sensor. The top of the tube is sealed. It is shown that, as the threshold temperature is approached, the boiling-up of a superheated liquid is accompanied by significant pressure jumps and oscillations, and the formation of a vapor film can begin with self-organization in the near-wall layer of the liquid.
About the authors
M. A. Parshakova
Institute of Thermal Physics of the Ural Branch of the Russian Academy of Sciences
Author for correspondence.
Email: parmari@yandex.ru
Russia, 620016, Yekaterinburg
E. B. Lipnyagov
Institute of Thermal Physics of the Ural Branch of the Russian Academy of Sciences
Email: parmari@yandex.ru
Russia, 620016, Yekaterinburg
References
- Скрипов В.П. Метастабильная жидкость. M.: Наука, 1972. 312 с.
- Скрипов В.П., Синицын Е.Н., Павлов П.А. и др. Теплофизические свойства жидкостей в метастабильном состоянии. М: Атомиздат, 1980. 208 c.
- Debenedetti P.G. Metastable liquids. Princeton, New Jersey: Princeton University Press, 1996. 424 p.
- Ермаков Г.В. Термодинамические свойства и кинетика вскипания перегретых жидкостей. Екатеринбург: УрО РАН, 2002. 272 с.
- Baidakov V.G. Explosive boiling of superheated cryogenic liquids. Weinheim: Wiley-VCH, 2007. 352 p.
- Несис Е.И. // УФН. 1965. Т. 87. № 4. С. 615; Nesis E.I. // Sov. Phys. Usp. 1966. V. 8. No. 6. P. 883.
- Дорощук В.Е. Кризисы теплообмена при кипении воды в трубах. М.: Энергия, 1970. 168 с.
- Кошкин В.К., Калинин Э.К., Дрейцер Г.А., Ярхо С.А. Нестационарный теплообмен. М.: Машиностроение, 1973. 328 с.
- Кутателадзе С.С., Стырикович М.А. Гидродинамика газожидкостных систем. М.: Энергия, 1976. 296 с.
- Кутателадзе С.С., Накоряков В.Е. Тепломассообмен и волны в газожидкостных системах. Новосибирск: Наука, 1984. 301 с.
- Кириллов П.Л., Богословская Г.П. Тепломассообмен в ядерных энергетических установках. М.: Энергоатомиздат, 2000. 456 с.
- Авксентюк Б.П., Кутателадзе С.С. // ТВТ. 1977. Т. 15. № 1. P. 115; Avksentyuk B.P., Kutateladze S.S. // High Temperature. 1977. V. 15. No. 1. P. 96.
- Авксентюк Б.П., Овчинников В.В. // ТВТ. 1994. Т. 32. № 1. С. 83; Avksentyuk B.P., Ovchinnikov V.V. // High Temperature. 1994. V. 32. No. 1. P. 81.
- Павлов П.А., Липчак А.И. Метастабильные фазовые состояния и кинетика релаксации: Сб. науч. трудов. Свердловск: УрО РАН, 1992. 119 с.
- Павлов П.А. Динамика вскипания сильно перегретых жидкостей. Свердловск: УрО АН СССР, 1988. 244 с.
- Скрипов В.П., Виноградов А.В., Скоков В.Н. и др. // ЖТФ. 2003. Т. 73. № 6. С. 21; Skripov V.P., Vinogradov A.V., Skokov V.N. et al. // Tech. Phys. 2003. V. 48. No. 6. P. 682.
- Vinogradov A.V., Reshetnikov A.V., Skokov V.N., Koverda V.P. // Heat Transf. Res. 2007. V. 38. No. 5. P. 399.
- Гасанов Б.М. // ТВТ. 2018. Т. 56. № 4. С. 585; Gasanov B.M. // High Temperature. 2018. V. 56. No. 4. P. 565.
- Busov K.A., Mazheiko N.A., Kapitunov O.A. et al. // Int. J. Heat Mass Trans. 2020. V. 157. Art. No. 119711.
- Kozulin I.A., Bartkus G.V., Dimov S.V. // EPJ Web Conf. 2017. V. 159. Art. No. 00025.
- Nakoryakov V.E., Mezentsev I.V., Meleshkin A.V., Elistratov D.S. // J. Eng. Therm. 2015. V. 24. No. 4. P. 322.
- Липнягов Е.В., Паршакова М.А. // Тепл. проц. в техн. 2021. Т. 13. № 12. С. 561.
- Ершов А.П., Даммер А.Я., Куперштох А.Л. // ПМТФ. 2001. Т. 42. № 2. С. 129; Ershov A.P., Dammer A.Ya., Kupershtokh A.L. // J. App. Mech. Tech. Phys. 2001. V. 42. No. 2. P. 300.
- Perminov S.A., Lipnyagov E.V., Parshakova M.A. // J. Phys. Conf. Ser. 2021. V. 2039. Art. No. 012027.
- Паршакова М.А., Липнягов Е.В. // Изв. РАН. Сер. физ. 2022. Т. 86. № 2. С. 215; Parshakova M.A., Lipnyagov E.V. // Bull. Russ. Acad. Sci. Phys. 2022. V. 86. No. 2. P. 158.
- Липнягов Е.В., Паршакова М.А. // Изв. РАН. Сер. физ. 2022. Т. 86. № 2. С. 221; Lipnyagov E.V., Parshakova M.A. // Bull. Russ. Acad. Sci. Phys. 2022. V. 86. No. 2. P. 164.
- Lipnyagov E.V., Parshakova M.A. // Int. J. Heat Mass Trans. 2022. V. 196. Art. No. 123254.
- Lipnyagov E.V., Parshakova M.A., Perminov S.A. // Int. J. Heat Mass Trans. 2017. V. 104. P. 1362.
- Lipnyagov E.V., Parshakova M.A., Perminov S.A. // Int. J. Heat Mass Trans. 2017. V. 104. P. 1353.
- Hoffman R.L. // J. Colloid Interf. Sci. 1975. V. 50. No. 2. P. 228.
- Siebold A., Nardin M., Schultz J. et al. // Colloids Surf. A. 2000. V. 161. No. 1. P. 81.
- Мельникова О.Н., Ян Х. // Изв. РАН. Сер. физ. 2022. Т. 86. № 2. С. 247; Melnikova O.N., Yang H. // Bull. Russ. Acad. Sci. Phys. 2022. V. 86. No. 2. P. 186.
- Эйдельман Е.Д. // СОЖ. 2000. Т. 6. № 5. С. 94.
- Показеев К.В., Филатов Н.Н. Гидрофизика и экология озер. Т. 1. Гидрофизика. М.: Физ. фак. МГУ, 2002. С. 144.
- Baidakov V.G., Protsenko S.P., Bryukhanov V.M. // Mol. Simul. 2022. V. 48. No. 12. P. 1051.
- Сон Л.Д. // Изв. РАН. Сер. физ. 2022. Т. 86. № 2. С. 199; Son L.D. // Bull. Russ. Acad. Sci. Phys. 2022. V. 86. No. 2. P. 145.
Supplementary files







