Neutralization of sulfur-containing gases during coal filtration combustion
- Authors: Tsvetkova Y.Y.1, Kislov V.M.1, Pilipenko E.N.1, Salganskaya M.V.1, Tsvetkov M.V.1
-
Affiliations:
- Federal Research Center of Problems of Chemical Physics and Medicinal Chemistry, Russian Academy of Sciences
- Issue: Vol 43, No 7 (2024)
- Pages: 91-101
- Section: Combustion, explosion and shock waves
- URL: https://journals.rcsi.science/0207-401X/article/view/274712
- DOI: https://doi.org/10.31857/S0207401X24070097
- ID: 274712
Cite item
Full Text
Abstract
A study on the neutralization of sulfur compounds during the filtration combustion of model mixture compositions containing iron sulfide or copper sulfate by adding marble (CaCO3) was carried out. It has been experimentally shown that during burning model charge compositions with additions of both iron sulfide and copper sulfate, replacing chemically inert sapphire with marble leads to a decrease in combustion temperature by approximately 150–200 °C. At the same time, the content of CO2 in gaseous products increases, and the concentrations of CO and H2 decrease. The greatest effect on the absorption of sulfur-containing substances when adding marble was shown in experiments where sulfur was present in the fuel in sulfide form: the addition of 50% marble made it possible to capture 72% of the initial sulfur content, and for compositions with 90% marble in the charge, 85%. The absorption of sulfur compounds formed during the combustion of model mixture compositions with copper sulfate is much worse. When the charge contains 50% and 85% marble, sulfur-containing compounds were absorbed by only 19% and 24%, respectively.
Full Text
ВВЕДЕНИЕ
В настоящее время примерно 1/4 от общего объема первичных источников энергии приходится на уголь, который является сравнительно недорогим сырьем в условиях растущих цен на нефть и природный газ [1, 2]. Сжигание ископаемого твердого и жидкого топлива сопровождается выделением сернистого, углекислого и угарного газов, а также оксидов азота, пыли, сажи и других загрязняющих веществ [3–5]. При сжигании углей сера, содержащаяся в нем, превращается в токсичные серосодержащие газы (диоксид серы, сероводовод и серооксид), выбросы которых признаны одними из самых распространенных экологических проблем [6, 7].
Сера присутствует в угле в виде неорганических и органических соединений. Высокосернистый уголь обычно содержит дисульфид железа (FeS2, пирит) в качестве основного серосодержащего минерала. Кроме пирита, в углях имеются и другие сульфиды: халькопирит (CuFeS2) и марказит (полисульфид железа, FeS2). Вторым классом соединений, определяющим содержание серы в углях, являются сульфаты. Сульфатная сера находится в основном в виде CaSO4, Fe2(SO4)3 и Na2SO4, в меньших количествах встречаются FeSO4 и CuSO4 [8]. В среднем сульфаты составляют примерно 10–12% от общего содержания серы в угле. Содержание сульфатной серы значительно повышается при выветривании и сильном окислении углей [9]. Органическая сера либо связана в гетероциклические структуры (например, тиофен, арилсульфид и другие), либо входит в состав некоторых функциональных групп (меркаптан, алифатический сульфид и другие) [10].
Для улучшения экологических показателей дымового газа при сжигании угля необходимо найти способы дополнительного снижения выбросов серосодержащих газов [11]. Частично снизить количество выбросов кислых газов возможно с помощью дорогостоящих систем очистки дымовых газов [12]. Перевод соединений серы из газовой фазы в твердый остаток горения – перспективный и относительно дешевый способ сокращения выбросов серосодержащих газов при сжигании угля [13, 14].
Известны различные способы нейтрализации газообразных соединений серы, выделяющихся при горении и газификации углей [15, 16]. Одним из таких способов является исследуемый в ФИЦ ПХФ и МХ РАН процесс фильтрационного горения, согласно которому на стадии газификации в шихту добавляют кальцийсодержащие сорбенты для поглощения кислых газов [17, 18]. Сорбенты на основе кальция являются хорошо известными и широко используемыми сорбентами для удаления H2S и SO2 из дымовых газов благодаря их широкой доступности, низкой цене и высокой эффективности [19, 20].
Фильтрационное горение является многостадийным процессом, который включает в себя стадии сушки, пиролиза топлива, горения коксового остатка и охлаждения зольного остатка [21]. В зависимости от отношения теплоемкостей встречных потоков газовой и твердой фаз, проходящих через фронт горения, может сформироваться тепловая структура волны горения двух различных видов: “нормальная”, характеризующаяся ведущим положением зоны горения, за которым следует широкая высокотемпературная зона (reaction leading wave structures), и “инверсная”, в которой зона горения существенно отстает от зон нагрева и пиролиза твердого топлива (reaction trailing wave structures) [22]. Вид структуры волны горения определяет не только температурный режим и протяженность характерных зон волны горения по длине реактора, но и во многом влияет на характер протекающих в них химических реакций, влияющих на нейтрализацию серосодержащих газов [23, 24].
Цель работы – экспериментальное исследование закономерностей поглощения серосодержащих газов кальцийсодержащим сорбентом (мрамором) при фильтрационном горении модельных серосодержащих составов шихты.
ЭКСПЕРИМЕНТАЛЬНАЯ ЧАСТЬ
Исследовано фильтрационное горение составов шихты, состоящих из смеси частиц древесного угля (ГОСТ 7657-84), серосодержащей добавки и твердого негорючего материала. В качестве серосодержащих добавок были выбраны содержащиеся в углях типичные классы соединений серы: сульфиды (сульфид железа (II), FeS, CAS 1317-37-9) и сульфаты (пентагидрат сульфата меди, CuSO4×5H2O, ГОСТ 4165-78, класс чистоты – “ч”). Рассматриваемые составы моделируют горение коксового остатка углей, содержащего различные формы соединений серы. Исходный сульфид железа дробили и добавляли полученные частицы FeS непосредственно в шихту. Сульфат меди растворяли в дистиллированной воде и полученным раствором пропитывали древесный уголь. Древесный уголь перед смешиванием с сульфидом железа или перед пропиткой сульфатом меди сушили в сушильном шкафу при температуре 105 °C до постоянной массы. Пропитанный сульфатом меди уголь сушили в сушильном шкафу до постоянной массы при температуре 260 °C для удаления кристаллогидратной воды из соли.
Анализ твердых материалов проводили в АЦКП ФИЦ ПХФ и МХ РАН методом сжигания в потоке кислорода с использованием элементного CHNS/O-анализатора Vario MICRO cube производства компании Elementar (Germany) и сканирующего автоэмиссионного электронного микроскопа LEO SUPRA 25 производства компании Carl Zeiss (Germany).
Составы древесного угля в исходном виде и после пропитки приведены в табл. 1. Количество кислорода в исходном древесном угле и количество кислорода с золой в угле, пропитанном сульфатом меди, определяли по разнице между 100% и суммой количеств углерода, водорода, серы и азота.
Таблица 1. Элементный состав и зольность исходного и высушенного после пропитки раствором CuSO4 древесных углей
Вид древесного угля | C | H | N | S | O | Зола |
Исходный | 88.0 | 1.0 | 0.3 | 0 | 10.0 | 0.7 |
Пропитанный CuSO4 | 62.0 | 1.3 | 0.3 | 5.0 | 31.4 | |
Зола, образующаяся при сгорании исходного древесного угля (в пересчете на оксиды, мас.%), состояла из: Al2O3 – 3.6%, SiO2 – 7.2%, Fe2O3 – 4.3%, CaO – 54.3%, Na2O – 3.0%, K2O – 15.2%, MgO – 7.1%, P2O5 – 3.4%, остальное – 1.9%. Отметим, что в реальности в зольном остатке оксиды могут находиться не в чистом виде, а в виде более сложных соединений.
Негорючим материалом служили частицы химически инертного технического сапфира (ГОСТ 22029-76) или способного вступать в реакции с содержащейся в шихте серой мрамора (ГОСТ 16426-81). Технический сапфир представлял собой химически чистый Al2O3. Плотность материала составляла 4 × 103 кг/м3, удельная теплоемкость – 0.76 кДж/(кг · К). Анализ мрамора показал, что он состоит из CaCO3 и иных посторонних включений не имеет. Плотность материала составляла 2.3 × 103 кг/м3, удельная теплоемкость – 0.84 кДж/(кг · К). Размер частиц всех используемых материалов составлял 2–5 мм. Состав смесей соответствовал формированию двух характерных тепловых режимов фильтрационного горения: “нормальной” и “инверсной” структурам волн горения.
Добавление в шихту как сапфира, так и мрамора влияет на теплофизические характеристики волны фильтрационного горения, но сапфир не вступает в химические реакции, тогда как мрамор не только участвует в теплообмене, но и разлагается с поглощением тепла и выделением CO2, а также поглощает серосодержащие соединения, содержащиеся в шихте. Сопоставление результатов, полученных при горении составов с инертной и активной добавкой, позволяет разделить влияние температурного и химического факторов на степень перехода серы в твердые продукты горения, т. е. выявить эффективность поглощения серы мрамором.
Причина выбора мрамора в качестве хемосорбирующей добавки заключается в том, что в исследованиях [16, 17] было обнаружено, что он наименее реакционноспособен по сравнению с другими используемыми поглотителями кислых газов на основе кальция. В результате полученные данные помогут оценить минимальный уровень эффективности поглощения серосодержащих газов независимо от масштаба используемой экспериментальной установки, что позволит не завышать величину эффективности поглощения серы этим методом.
Экспериментальные методы, методики и образцы для исследований
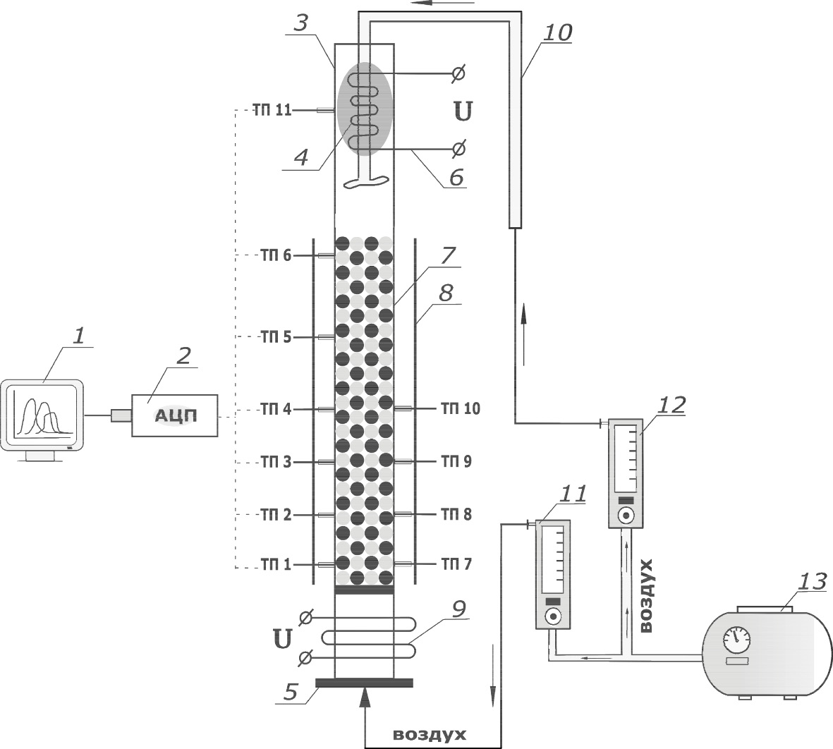
Эксперименты по исследованию поглощения серосодержащих соединений с помощью добавок кальцийсодержащих сорбентов в режимах фильтрационного горения проводили в цилиндрическом лабораторном кварцевом реакторе 7 диаметром 45 мм (рис. 1). Расположенный вертикально реактор имел ряд хромель-алюмелевых термопар, позволяющих регистрировать температуру в пяти сечениях реактора. Измерение температуры проводили у внутренней стенки реактора. Для уменьшения боковых теплопотерь реактор был защищен теплоотражающим экраном 8.
Рис. 1. Принципиальная схема экспериментальной установки: 1 – компьютер для регистрации показаний температуры; 2 – АЦП; 3 – дожигатель продуктов газификации; 4 – горючие продукты газификации; 5 – нижний фланец; 6 – электроспираль воспламенения продуктов газа; 7 – реактор; 8 – теплоотражающий экран; 9 – инициатор с нагревающей спиралью; 10 – воздуховод дожигателя; 11, 12 – расходомеры; 13 – компрессор для подачи воздуха.; ТП 1–ТП 11 – термопары.
В нижнюю часть реактора загружали частицы сапфира (Al2O3) размером 2–5 мм, поверх которых засыпали небольшое количество легковоспламеняющейся смеси из древесных опилок и древесного угля (инициирующий состав). Затем небольшими порциями загружали модельные смеси хорошо перемешанных частиц древесного угля (с добавкой серосодержащего вещества) и негорючего материала. В зависимости от плотности загружаемого материала средняя высота смесей, соответствующих формированию “нормальной” структуры волны горения, составляла 38 см, а для смесей с “инверсной” структурой волны горения – 45 см. Для предотвращения выноса газовым потоком верхних частей шихты поверх нее засыпали слой инертного материала (сапфира) высотой 5–10 см.
После прогрева нижней части реактора с электроспиралью 9 (рис. 1), в него начинали подавать воздух, что приводило к формированию волны горения, распространяющейся снизу вверх. Удельный расход воздуха в реактор в ходе эксперимента поддерживали постоянным и равным 0.24 л/с. Полученный продукт – газ – сжигали в дожигателе 3, для чего в него через воздуховод 10 подавали необходимое количество воздуха.
В ходе эксперимента периодически осуществляли отбор проб газообразных продуктов в проточные стеклянные ампулы. После эксперимента твердые продукты горения остывали до комнатной температуры, и их выгружали из реактора. Из твердого остатка горения извлекали частицы сапфира; затем зольный остаток (вместе с сорбентом, если он присутствовал) измельчали в ступке, взвешивали и помещали в герметичный контейнер для последующего анализа. После некоторых экспериментов частицы сапфира промывали в растворе лимонной кислоты для удаления налета железосодержащего расплава.
Анализ газообразных продуктов проводили с помощью хроматографа Хроматэк Кристалл-5000.2 (Россия). Содержание серы, перешедшей в газообразные продукты, определяли из массового баланса по разности между исходным содержанием серы в шихте и содержанием серы в твердых продуктах горения.
РЕЗУЛЬТАТЫ И ИХ ОБСУЖДЕНИЕ
В режимах фильтрационного горения при сжигании серосодержащих топлив протекают различные реакции в зависимости от зоны реактора. В восстановительной зоне пиролиза пирит при температуре 400 °C превращается в сульфид железа с выделением сероводорода, а при температурах выше 500 °C сульфид железа восстанавливается до металлического железа:
FeS2 + H2 → H2S + FeS,
FeS + H2 → H2S + Fe.
В окислительной зоне горения сульфид железа при температурах выше 550 °C полностью превращается в Fe2O3 и SO2. То есть та часть сульфида железа, которая не восстановилась в зоне пиролиза, окисляется в зоне горения. При избытке кислорода процесс описывается суммарной реакцией:
4FeS2 + 11О2 → 2Fе2О3 + 8SО2,
а при малом избытке или недостатке кислорода образуется смешанный оксид железа по реакции:
3FeS2 + 8О2 → Fе3О4 + 6SО2.
В зонах реактора, где образуются серосодержащие газы H2S, SО2 и находится мрамор, протекают следующие реакции:
CaCO3 + H2S → CaS + H2O + CO2,
CaCO3 + H2S + 2О2 → CaSO4 + H2O + CO2,
CaCO3 + SО2 → CaSO3 + CO2,
2CaSO3 + О2 → 2CaSO4,
CaS + 2О2 → CaSO4.
Добавление карбоната кальция также способствует восстановлению FeS при повышении температуры от 600 до 900 °C [25], что приводит к увеличению доли серы в зольном остатке по следующей карботермической реакции:
FeS + CaCO3 + C → Fe + CaS + CO +CO2.
Известно, что добавление карбоната кальция термодинамически благоприятно также для реакций восстановления других подобных сульфидов металлов (например, ZnS и PbS) при температурах выше 950 °C [26]. Стехиометрический избыток кальцийсодержащих сорбентов и углерода в исходных смесях увеличивает скорость и повышает степень завершения реакции.
Если сера присутствует в шихте в форме сульфатов, то они могут разлагаться в зависимости от температуры и природы металла. Например, разложение CuSO4 · 5H2O при нагревании в окислительной и восстановительной атмосфере идет однотипно: рост температуры с 65 до 215 °C постепенно приводит к удалению гидратной воды и образованию безводной соли [27]. Частичное разложение CuSO4 с образованием CuO начинается при температуре ~500 °C, а при температуре выше 700 °C процесс разложения становится интенсивным [28]:
CuSO4 · 5H2O → CuSO4 + 5H2O,
CuSO4 → CuO + SO2 + 0.5O2,
CuSO4 → CuO + SO3.
Разложение другого часто встречающегося в составе углей минерального компонента – сульфата железа (FeSO4) – происходит похожим образом [29].
При температуре ниже 560 °C основным продуктом взаимодействия карбоната кальция с оксидом серы (IV) является CaSO3. Процесс идет с очень низкой скоростью и лишь до образования сернокислого кальция [30]:
СаСО3 + SO2 = СаSО3 + СО2.
При температуре 700–800 °C сульфит кальция нестабилен. Он экзотермически и необратимо разлагается в соответствии с реакциями [31]:
4CaSO3 = 3CaSO4 + CaS,
CaSO3 = CaO + SO2.
В присутствии кислорода и при температуре выше 740 °C весь сульфит кальция превращается в сульфат кальция: 2СаSO3 + О2 = 2СаSО4. Данная реакция имеет первый порядок по концентрации SO2.
В присутствии паров воды скорость взаимодействия СаСО3, SO2 и H2O выше: конечным продуктом данной реакции является кислая соль [32]:
СаСО3 + SO2 + H2O = Са(HSО3)2 + СО2.
В восстановительной среде сульфит кальция может восстанавливаться до сульфида кальция:
СаSO3 + 3С = СаS + 3СО.
Нежелательными для поглощения серосодержащих загрязнителей являются высокотемпературные процессы: взаимодействие сульфида кальция с сульфатом кальция с получением оксида кальция и диоксида серы [33], восстановление сульфата кальция углеродом [34], монооксидом углерода или водородом [35], а также высокотемпературное разложение (более 1250 °C) сульфата кальция [36]:
3CaSО4 + CaS → 4CaO + 4SО2,
2CaSO4 + C → 2CaO + 2SO2 + CO2,
2CaSО4 → 2CaO + 2SО2+ О2.
Присутствие SiO2 при температуре выше 1100 °C может приводить к взаимодействию диоксида кремния с CaSO4, что также снижает степень улавливания соединений серы:
CaSO4 + SiO2 → CaSiO3 + SO2 + (1/2)O2.
С увеличением размера частиц CaSO4 скорость его разложения значительно снижается [34].
Возможен косвенный путь нейтрализации серы кальцийсодержащими сорбентами через образование оксида кальция:
CaCO3 → CaO + CO2,
CaO + SO2 + (1/2)O2 → CaSO4.
Таким образом, возможны обратимые процессы при фильтрационном горении серосодержащих топлив с кальциевыми сорбентами: нейтрализация серосодержащих газов и разложение образующихся сульфатов, сульфитов и сульфидов кальция, которые зависят от различных вышеназванных факторов.
Фильтрационное горение модельных составов, содержащих добавки сульфида железа (II)
При фильтрационном горении модельных смесей с добавкой сульфида железа (II) в качестве источника серы с уменьшением доли инертной добавки с 90 до 50% структура волны горения меняется с “нормальной” на “инверсную”, что приводит к снижению температуры горения с 1086 до 977 °С и к значительному увеличению содержания серы (с 4 до 29%) в твердых продуктах горения (табл. 2).
Таблица 2. Фильтрационное горение модельных смесей с добавкой сульфида железа (II)
Параметры | Значения параметров | |||
нормальная волна | инверсная волна | |||
Вид негорючего материала | Сапфир (Al2O3) | Мрамор (CaCO3) | Сапфир (Al2O3) | Мрамор (CaCO3) |
Содержание добавки FeS, % | 5.5 | 5.5 | 5.5 | 5.5 |
Содержание угля, % | 10 | 10 | 50 | 50 |
Содержание Al2O3 или CaCO3, % | 84.5 | 84.5 | 45.5 | 45.5 |
Температура горения, °C | 1086 | 787 | 977 | 822 |
Состав газообразных продуктов, об. % | ||||
CO2 | 9.58 | 28.90 | 6.39 | 8.50 |
Ar | 0.86 | 0.75 | 0.70 | 0.75 |
N2 | 70.28 | 61.80 | 57.24 | 61.86 |
CO | 15.64 | 6.84 | 31.40 | 23.97 |
CH4 | 0.28 | 0.17 | 0.33 | 0.84 |
H2 | 3.36 | 1.54 | 3.95 | 4.07 |
Теплота сгорания газообразных продуктов, МДж/м3 | 2.43 | 1.09 | 4.50 | 3.76 |
Доля серы, перешедшей в твердые продукты горения, % | 4 | 85 | 29 | 72 |
Поглощение серосодержащих газов во время эксперимента, проводимого без добавления кальцийсодержащих сорбентов, может объясняться наличием минеральных компонентов угля: соединений натрия, кальция и магния (см. состав золы древесного угля выше). По оценкам, выполненным на основе известных данных о составе золы, для “нормальной” структуры волны горения неорганические соединения золы (щелочного и щелочноземельного характера) теоретически могут поглотить всю серу, содержащуюся в угле. В то время как при “инверсной” структуре волны горения количество потенциальных сорбентов, содержащихся в золе, в 5 раз выше. Однако полного поглощения серосодержащих газов не происходит, что, по-видимому, может объясняться диффузионными ограничениями (не весь сорбент в шихте доступен для реакции с серосодержащими газами). Кроме того, в ранее проведенных экспериментах по фильтрационному горению твердых топлив в реакторах такого же размера показано [37, 38], что температура в центре реактора выше, чем у пристеночной области, примерно на 200–300 °С. Соответственно, в наших экспериментах температура в центре реактора может достигать ~1300 °С; при этом будет происходить частичное разложение образующегося сульфата кальция (см. реакции выше).
Добавка мрамора позволяет значительно увеличить долю серы в твердых продуктах горения, что происходит за счет существенного снижения температуры горения (на 150–300 °С) по сравнению с экспериментом с аналогичной добавкой сапфира, вызванного затратами тепла на разложение CaCO3. При увеличении количества мрамора в шихте доля серы в твердых продуктах горения повышается. Так, например, при примерно одинаковой температуре горения (787–822 °С) увеличение содержания мрамора в газифицируемом материале с 50 до 90% приводит к повышению доли серы в твердых продуктах горения с 72 до 85%.
Фильтрационное горение модельных составов, содержащих добавки сульфата меди
При фильтрационном горении модельных углеродсодержащих составов, содержащих добавку сульфата меди, смена тепловой структуры волны горения относительно слабо (по сравнению с приведенными выше экспериментами с добавкой сульфида железа) влияет на содержание серы в твердых продуктах горения. Переход с “нормальной” волны горения в “инверсную” сопровождается повышением температуры горения с 842 до 1021 °С, что приводит к незначительному уменьшению содержания серы в твердых продуктах горения – с 20 до 15% (табл. 3). Можно предположить, что это связано с частичным разложением сульфата кальция.
Таблица 3. Фильтрационное горение модельных смесей с добавкой сульфата меди
Параметры | Значения параметров | |||
нормальная волна | инверсная волна | |||
Вид негорючего материала | Сапфир (Al2O3) | Мрамор (CaCO3) | Сапфир (Al2O3) | Мрамор (CaCO3) |
Содержание добавки CuSO4, % | 4.5 | 4.5 | 14.5 | 14.5 |
Содержание угля, % | 10.5 | 10.5 | 35.5 | 35.5 |
Содержание Al2O3 или CaCO3, % | 85 | 85 | 50 | 50 |
Температура горения, °C | 842 | 704 | 1021 | 872 |
Состав газообразных продуктов, об. % | ||||
CO2 | 16.05 | 29.32 | 9.93 | 13.36 |
Ar | 0.90 | 0.77 | 0.74 | 0.79 |
N2 | 73.59 | 63.49 | 60.96 | 64.52 |
CO | 9.15 | 6.27 | 28.05 | 20.92 |
CH4 | 0 | 0 | 0 | 0 |
H2 | 0.32 | 0.14 | 0.32 | 0.41 |
Теплота сгорания газообразных продуктов, МДж/м3 | 1.19 | 0.81 | 3.57 | 2.68 |
Доля серы, перешедшей в твердые продукты горения, % | 20 | 24 | 15 | 19 |
В случае присутствия серы в шихте в сульфатной форме (в рассматриваемом случае в виде сульфата меди) разложение CuSO4 происходит с выделением диоксида серы в газовую фазу при температурах выше 700 °С, в отличие от серы в сульфидной форме (пирит). Это приводит к сужению слоя, в котором могут поглощаться серосодержащие газы, а это значит, что доля нейтрализованной серы, скорее всего, будет меньше. На эффективность поглощения также влияет и форма серы в газовой фазе при нейтрализации сорбентами: сульфидная форма серы (H2S) поглощается гораздо лучше. Увеличение количества добавляемого мрамора приводит к незначительному повышению доли поглощенной серы.
Наибольшие количества серы как в случае добавок сульфатов, так и в случае добавок сульфидов нейтрализуются при самом большом содержании мрамора в шихте, однако расчет относительной эффективности поглощения серы, под которым понимается суммарное количество молей серы, отнесенное к количеству молей введенного в шихту поглотителя (т. е. CaCO3), показал, что с увеличением доли поглотителя в шихте с 50 до 85–90% относительная эффективность нейтрализации серосодержащих газов снижается.
ВЫВОДЫ
Эксперименты показали, что при газификации серосодержащих твердых топлив добавление в шихту хемосорбента мрамора (CaCO3) по сравнению с добавкой химически инертного технического сапфира (Al2O3) приводит к снижению температуры горения на 150–200 °C, повышению содержания CO2 в газообразных продуктах и увеличению доли серы, перешедшей в твердые продукты горения. Температура горения играет важную роль при поглощении серосодержащих газов: желательно, чтобы она не превышала температуру разложения сульфата кальция (более 1250 °C). Повышение температуры газификации >1250 °C может также привести к сплавлению зольного остатка, что отрицательно сказывается на процессе фильтрации газа через шихту.
Мрамор эффективнее нейтрализует серу, находящуюся в газовой фазе в виде сероводорода, чем серу в виде диоксида или триоксида серы. В случае присутствия серы в шихте в сульфидной форме добавление 50% мрамора позволяет поглотить 72% серы, а добавление 90% мрамора – 85% серы. Аналогичные добавки (50 и 85%) мрамора к модельному топливу, содержащему сульфат меди, позволяют поглотить только 19 и 24% серы соответственно. Кроме того, минеральные составляющие угля щелочного характера могут оказывать положительное влияние на нейтрализацию кислых газов.
Поскольку мрамор является наименее реакционноспособным кальциевым хемосорбентом серосодержащих газов по сравнению с другими кальциевыми хемосорбентами, то полученные данные помогут оценить минимальный уровень эффективности поглощения серосодержащих газов независимо от масштаба экспериментальной установки, что позволит не завышать величину эффективности поглощения серы применяемым методом.
Исследование выполнено при финансовой поддержке госзаданием FFSG-2024-0016 (тема № 124020500064-2).
About the authors
Yu. Yu. Tsvetkova
Federal Research Center of Problems of Chemical Physics and Medicinal Chemistry, Russian Academy of Sciences
Author for correspondence.
Email: iulya@icp.ac.ru
Russian Federation, Chernogolovka
V. M. Kislov
Federal Research Center of Problems of Chemical Physics and Medicinal Chemistry, Russian Academy of Sciences
Email: iulya@icp.ac.ru
Russian Federation, Chernogolovka
E. N. Pilipenko
Federal Research Center of Problems of Chemical Physics and Medicinal Chemistry, Russian Academy of Sciences
Email: iulya@icp.ac.ru
Russian Federation, Chernogolovka
M. V. Salganskaya
Federal Research Center of Problems of Chemical Physics and Medicinal Chemistry, Russian Academy of Sciences
Email: iulya@icp.ac.ru
Russian Federation, Chernogolovka
M. V. Tsvetkov
Federal Research Center of Problems of Chemical Physics and Medicinal Chemistry, Russian Academy of Sciences
Email: iulya@icp.ac.ru
Russian Federation, Chernogolovka
References
- H. Huang, and C. Shi, Energies 16 (2), 857 (2023). https://doi.org/10.3390/en16020857
- M.I. Rashid, U.A. Isah, M. Athar, E. Benhelal, ChemBioEng Reviews 10 (5), 841 (2023). https://doi.org/10.1002/cben.202200023
- J. Gómez, T. Neumann, F. Guerrero and M. Toledo, Fuel 307, 121739 (2022). https://doi.org/10.1016/j.fuel.2021.121739
- G. Xu, J. Ou, H. Wei et al., J. Environ. Chem. Eng. 10 (5), 108475 (2022). https://doi.org/10.1016/j.jece.2022.108475
- A.M. Tereza, P.V. Kozlov, G.Y. Gerasimov et al., Acta Astronaut. 204, 705 (2023). https://doi.org/10.1016/j.actaastro.2022.11.001
- P.V. Roslyakov and O.E. Kondratieva, IOP Conf. Ser.: Earth Environ. 1061 (1), 012035 (2022). https://doi.org/10.1088/1755-1315/1061/1/012035
- X. Xiong, S. Yu, D. Qin, H. Tan and X. Lu, J. Energy Inst. 105, 133 (2022). https://doi.org/10.1016/j.joei.2022.08.009
- S.V. Vassilev and C.G. Vassileva, J. Hazard. Mater. 457, 131850 (2023). https://doi.org/10.1016/j.jhazmat.2023.131850
- P. Gopinathan, M. Jha, A. K. Singh et al., Fuel. 316, 123376 (2022). https://doi.org/10.1016/j.fuel.2022.123376
- Z. Xi, K. Xi, L. Lu and M. Zhang, Fuel. 331, 125756 (2023). https://doi.org/10.1016/j.fuel.2022.125756
- L. Li, L. Cheng, B. Wang, Z. Ma, and W. Zhang, J. Energy Inst. 111, 101403 (2023). https://doi.org/10.1016/j.fuel.2022.125756
- D. C. de Oliveira, E. E. Lora, O. J. Venturini, D. M. Maya and M. Garcia-Pérez, Renew. Sust. Energ. Rev. 172, 113047 (2023). https://doi.org/10.1016/j.rser.2022.113047
- V. M. Kislov, Y. Y. Tsvetkova, M. V. Tsvetkov, E. N. Pilipenko and M. V. Salganskaya, Russ. J. Phys. Chem. B 15, 645 (2021). https://doi.org/10.1134/S1990793121040187
- L. Kumar and S. K. Jana, Rev. Chem. Eng. 38 (7), 843 (2022). https://doi.org/10.1515/revce-2020-0029
- X. Wang, R. Zhang, Q. Li, J. Mi and M. Wu, Fuel 332, 126052 (2023). https://doi.org/10.1016/j.fuel.2022.126052
- E. Üresin, M. Ateş and F. Akgün, Int. J. Oil, Gas Coal Technol. 31 (2), 166 (2022). https://doi.org/10.1504/IJOGCT.2022.125370
- V. M. Kislov, Y. Y. Tsvetkova, M. V. Tsvetkov et al., Combust. Explos. Shock Waves 59 (2), 199 (2023). https://doi.org/10.1134/S0010508223020107
- V.M. Kislov, Y.Y. Tsvetkova, S.V. Glazov et al., Russ. J. Phys. Chem. B 14, 660 (2020). https://doi.org/10.1134/S1990793120040156
- G. Xing, W. Wang, S. Zhao and L. Qi, Environ. Sci. Pollut. Res. 30, 76471 (2023). https://doi.org/10.1007/s11356-023-27872-8
- J. Y. Chang, M. Liu, J. Wan, G. W. Shi and T. Li, Energy Rep. 9, 85 (2023). https://doi.org/10.1016/j.egyr.2023.04.032
- M. Toledo, A. Arriagada, N. Ripoll, E. A. Salgansky, M. A. Mujeebu, Renew. Sust. Energ. Rev. 177, 113213 (2023). https://doi.org/10.1016/j.rser.2023.113213
- K. G. Borovik, N. A. Lutsenko, Combust. Explos. Shock Waves 58, 290 (2022). https://doi.org/10.1134/S0010508222030042
- V.M. Kislov, M.V. Tsvetkov, A.Y. Zaichenko, et al., Russ. J. Phys. Chem. B 17, 947 (2023). https://doi.org/10.1134/S1990793123040255
- A. A. Belyaev and B. S. Ermolaev, Russ. J. Phys. Chem. B 17, 915 (2023). https://doi.org/10.1134/S199079312304022X
- L. Liu, H. Liu, M. Cui, Y. Hu and J. Wang, Fuel. 112, 687 (2013). https://doi.org/10.1016/j.fuel.2012.06.048
- J. Wang and A. Tomita, Energy fuels. 17 (4), 954 (2003). https://doi.org/10.1021/ef020251o
- S. El-Houte, M.E.S. Ali and O. T. Sørensen, Thermochim. acta. 138 (1), 107 (1989). https://doi.org/10.1016/0040-6031(89)87245-4
- A.M. Gadalla, Int. J. Chem. Kinet. 16. (6), 655 (1984). https://doi.org/10.1002/kin.550160604
- N. Kanari, N. E. Menad, E. Ostrosi et al., Metals 8 (12), 1084 (2018). https://doi.org/10.3390/met8121084
- J.L. Pérez Bernal and M.A. Bello, Ind. Eng. Chem. Res. 42 (5), 1028 (2003). https://doi.org/10.1021/ie020426h
- Y. Q. Han, R. M. Yang, Y. Dong and H. L. Tong, J. Therm. Anal. Calorim. 147 (22),12431 (2022). https://doi.org/10.1007/s10973-022-11477-3
- T. Recelj and J.Golob, Process Saf. Environ. Prot. 82. (5), 371 (2004). https://doi.org/10.1205/psep.82.5.371.44188
- X. Xia, L. Zhang, Z. Li et al., J. Environ. Manage. 301, 113855 (2022). https://doi.org/10.1016/j.jenvman.2021.113855
- X. Jia, Q. Wang, K. Cen and L. Chen, Fuel. 163, 157 (2016). https://doi.org/10.1016/j.fuel.2015.09.054
- A. Lyngfelt and B. Leckner, Chem. Eng. Sci. 44 (2), 207 (1989). https://doi.org/10.1016/0009-2509(89)85058-4
- Z.Q. Yan, Z.A. Wang, X.F. Wang et al., Trans. Nonferrous Met. Soc. China. 25. (10), 3490 (2015). https://doi.org/10.1016/S1003-6326(15)63986-3
- E.A. Salgansky, V.M. Kislov, S.V. Glazov and M.V. Sal ganskaya, J. Combust. 2016, (2016). https://doi.org/10.1155/2016/9637082
- E. A. Salgansky, A. Y. Zaichenko, D. N. Podlesniy, M. V. Salganskaya and M. Toledo, Int. J. Hydrog. Energy. 42 (16), 11017 (2017). https://doi.org/10.1016/j.ijhydene.2017.03.056
Supplementary files



